- Startseite
- Forum
- Auto
- Volkswagen
- Käfer, Beetle & New Beetle
- Käfer
- Sicherungskasten
Sicherungskasten
Meine (Nicht-) Befestigung des Sicherungskasten sieht im Moment so aus, wie auf den Fotos.
Hat mein Vorbesitzer ein zu zu großes Loch geschnitten, oder ein zu kleinen Ersatzsicherungskasten gekauft?
Ähnliche Themen
21 Antworten
Ja,manch sind da schon sehr blauäugig,sieht man besonders an der verbauten 25/40 A Schmelzsicherung.
Ist die "blaue Sicherung.
AEG
Nach einer
Zitat:
@murkspitter schrieb am 14. Januar 2021 um 22:39:58 Uhr:
Zitat:
@Vocho_69 schrieb am 13. Januar 2021 um 21:38:30 Uhr:
...
Lass den Rest dann halt frei.
....
wenn du mal einen kabelbrand im auto erlebt hast denkst du evtl. auch anders.
das licht flackert, der motor ruckelt, und dann kommt beissender rauch aus
allen ecken und schlitzen.
und das in einem 441 meter langen straßentunnel.
...
und ich hab nicht in den rückspiegel geschaut als ich die tür aufgemacht
habe und rausgesprungen bin.
Unvorstellbar, wenn man es nicht erleben "durfte"...
Gut 30 Jahre her, mein Typ 3 und ich auf Tour. Nach einer etwas flotteren Kurve steh ich an der Ampel und auf einmal der oben erwähnte echt beißende (und in kürzester Zeit ziemlich dichte) Rauch.
Ich springe ebenso ohne jeglichen Rückblick aus dem Auto - und reiße a) den Fahrersitz nach vorne und b) die Rücksitzbank hoch :D - die flotte Kurve brachte nämlich meinen fetten, einfach auf den Rücksitz geschmissenen Schlüsselbund ins Rutschen - und greif das Ding, das eine Punktlandung auf den Regler hingelegt hatte, verbrenn mir natürlich gleich die Finger dran (!) und schmeiß es raus. :rolleyes:
Der Bund hatte es geschafft, ein gerade einmal vielleicht 10, 15 cm langes Kabel kurzzuschließen und die gesamte Isolierung zu rösten. Das Winzding hatte derart Qualm verursacht, daß ein paar Autos hinter mir schon einer mit dem Feuerlöscher dahergewetzt kam.
Gab aber gleich "Entwarnung", aus dem Bordequipment ein neues Kabel geschnitzt und die Fahrt ging weiter...
Hallo Murkspitter,
keien Angst, ich habe mehr als 30 Jahre Erfahrung in der Maschineninstandhaltung und nehme die Elektrik bestimmt nicht auf die leichte Schulter.
Ich muss sowieso ALLE Kabel erneuern (genau aus diesem Grund) und werde mich dann an die Stromlaufpläne im Etzold orientieren.
Wie Du allerdings im Chat vielleicht schon mit bekommen hast , ist es nicht einfach herauszufinden was bei einem mexikanischem Mexikokäfer Original war.
Ich werde das später herausfinden, wenn ich Ihn nach D verschifft habe, und dort anfange in zu zerlegen, und wieder neu aufzubauen. Wollte nur schon mal Ersatzteile bunkern. Und dabei richte ich mich nach meinem (hoffentlich) originalen Ausschnitt im Blech und kaufe den Kasten, den Du der Größe zugeordnet hast.
Aber danke, das Du dir Sorgen um mich machst ;)
Zitat:
@murkspitter schrieb am 14. Januar 2021 um 22:39:58 Uhr:
Zitat:
@Vocho_69 schrieb am 13. Januar 2021 um 21:38:30 Uhr:
...
Lass den Rest dann halt frei.
....
warum? nicht ohne grund wurden es immer mehr sicherungen im käfer
obwohl ja nicht soo viel dazukam.
und viele stromkreise im käfer sind garnicht abgesichert.
machs doch zumindest so (oder so ähnlich) wie es original war.
ich kann leute nicht verstehen die das thema elektrik auf die leichte schulter
nehmen. wird schon nichts passieren. ?!
oder "mach doch einfach eine stärkere sicherung rein wenn die dauernd rausfliegt":confused:
wenn du mal einen kabelbrand im auto erlebt hast denkst du evtl. auch anders.
das licht flackert, der motor ruckelt, und dann kommt beissender rauch aus
allen ecken und schlitzen.
und das in einem 441 meter langen straßentunnel.
...
und ich hab nicht in den rückspiegel geschaut als ich die tür aufgemacht
habe und rausgesprungen bin.
Wenn du so eine grosse Erfahrung hast frage ich mich ernstlich wieso im den Sicherungskasten eine 25 /40 A Sicherung verbaut hast.
Damit raucht dir der Käfer im Fehlerfall total ab
AEG
Habe ich nicht verbaut, War der Vorbesitzer.
Habe Elektrik nicht komplett durch geprüft, da Zeitmangel und bisher keine Probleme.
Mache ich, wenn ich denn neuen Sicherungskasten, aber spätestens in D.
Aber danke für den Tipp. Werde mir das mal genauer anschauen.
Halte Euch auf dem Laufenden. Oder schicke ein Foto vom Aschehaufen, falls ich es nicht rechtzeitig prüfen konnte.
Jetzt weiß ich wenigstens, warum der Vorbesitzer mir den Feuerlöscher mit gegeben hat :D
Zitat:
@AEG47 schrieb am 15. Januar 2021 um 18:57:37 Uhr:
Wenn du so eine grosse Erfahrung hast frage ich mich ernstlich wieso im den Sicherungskasten eine 25 /40 A Sicherung verbaut hast.
Damit raucht dir der Käfer im Fehlerfall total ab
AEG
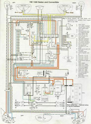
Hallo Kollegen,
ich muss noch einmal auf das Thema zurückkommen.
Ich versuche gerade einen Schaltplan zu finden, der zu meinen "komischen" Käfer passt.
Der Vorbesitzer hat einen Sicherungskasten mit 8 Sicherungen verbaut.
Laut Ausschnitt im Blech (16cm) sollten es 12 Sicherungen sein.
Auf den Schaltplänen sind aber immer nur 10 Sicherungen (siehe Fotos).
Kann mir einer von Euch sagen, welcher der richtige Plan ist (oder hat einen guten Kontakt)?
Hier nochmal die Daten zusammen:
Käfer 1300 (mit 1500er Motor)
Baujahr 1969 in Mexiko (Dickholmer); für Mexiko
Seriennummer: 118 94 20 53
Nummer vom Originalmotor: 0995111
Eingebauter Motor hat keine Nummer
Vielen Dank schon mal,
Frank
besorg dir den stromlaufplan vom 1200er ab august 72.
der sollte weitestgehend passen.





